TITLE: Solar inverter
OBJECTIVES: Research on Solar Inverter
CONTENTS/ PROCEDURES:
In my project, solar inverter is needed as I use the filter pump which require AC voltage. Solar inverters are devices which convert direct current into alternating current. The inverters receive DC which is generated into the solar panels. They transform this current into AC so that it can be used for domestic electronic devices. As I am still doing my research, I still in the process of getting information for my inverter circuit design.
RESULT/ ANALYSIS:
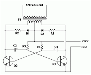
Basically an inverter consists of an electronic circuit which is connected with the DC power source in most cases power storage batteries. The current flows through the batteries and to inverter and the circuit converts it into alternate current which we can use to run our home appliances. The inverter run the DC into the transformer and the frequent “on” and “off” motion of the inverter makes it look like AC. Here a one sample of basic inverter circuit that I found while doing my research :
CONCLUSION:
As a conclusion, inverter circuit is somehow look complicated to me, but I hope I can find a solution to overcome this problem soon.
" ...With ALLAH blessing, plus with Supervisor guidance, plus with Family support, plus with Friends advise, I know I will do my best to finish this project, INSYAALLAH..."

The Houndsy kibble dispenser is a game changer for busy pet owners! It makes feeding my dog so much easier by dispensing the right amount of food at scheduled times. No more worrying about overfeeding or missing a meal. Plus, it’s great for keeping my dog on a consistent routine. Highly recommend this product for anyone with a dog!
ReplyDelete